Одной из актуальных проблем в частном домостроении является вопрос, как сделать водоснабжение на даче из колодца или другого источника воды, полноценно заменяющего централизованное водообеспечение потребностей проживающих на дачном участке. Провести водоснабжение в дом из колодца можно с обязательным соблюдением строительных и санитарно-гигиенических норм, регламентирующих, как правильно сделать водоснабжение из колодца.
Преимущества и недостатки водоснабжения из колодца
Колодец является самым древним искусственным источником водообеспечения отдельного дома или небольшого поселения. В настоящее время наряду с традиционным колодцем дачные застройки снабжаются водой из скважин и открытых водоисточников. Определяясь, как сделать водоснабжение из колодца, владелец дачного участка сопоставляет плюсы и минусы этого способа с другими вариантами обеспечения своей дачной застройки качественной водой. К преимуществам использования колодезной системы относят следующие обстоятельства:
- Обустройство системы обходится много дешевле, чем бурение скважины, поскольку работы проводятся без использования буровой спецтехники. Насосное оборудование для колодезной системы требуется менее мощное и энергоемкое, чем для подачи воды из скважины.
- Для рытья колодца и проведения мероприятий, чтобы сделать систему водоснабжения из колодца, не требуются разрешения от госорганов.
- Колодец является энергонезависимым источником, водой из колодца можно пользоваться даже при отсутствии электричества на участке.
- При обеспечении защиты колодца от возможных проникновений влаги с поверхности участка или из почвы качество колодезной воды выше, чем в большинстве случаев для воды из скважины.
- Длительность непрерывной эксплуатации составляет свыше 50 лет.
К недостаткам использования колодезной системы водообеспечения относят следующие факторы:
- Опасность загрязнения колодезной влаги верховодкой, проникающими растворами химических удобрений с соседних участков, канализационными стоками, речной водой при паводках.
- Необходимость микробиологического и химического контроля за качеством воды.
- Вероятность загрязнения и заиливания при непостоянной эксплуатации.
- Небольшая проходимость, вследствие которой из колодца рекомендуется добывать не более 250 л/час.
Это важно! Колодец является оптимальным вариантом автономного водоснабжения дачи, если его использовать для удовлетворения бытовых нужд, а сами размеры дачного участка небольшие. Для регулярного обеспечения загородной постройки предпочтительнее пробурить скважину.
Состав системы водоснабжения дачи из колодца
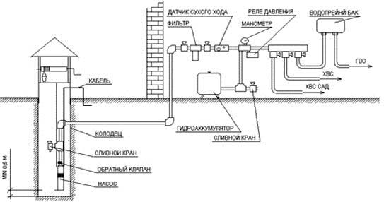
Для бесперебойного функционирования колодезная система водообеспечения дачи должна состоять из следующих элементов (смотрите рисунок ниже):
- колодца как источника водозабора;
- насоса или насосной станции для забора влаги из колодца;
- подающего трубопровода, проложенного от колодца к дому и пристройкам (при необходимости);
- накопительного бака, называемого гидроаккумулятором, при помощи которого регулируется управление насосом (включить/выключить) и поддерживается определенный запас воды в системе на случай аварийного отсутствия электропитания;
- раздающего трубопровода, использующегося для распределения воды между точками водопользования.
Для улучшения качества подаваемой в дом колодезной воды и повышения комфорта водопользования необходимо собрать систему водоснабжения из колодца, дополненную фильтрами грубой и тонкой очистки воды, а также водонагревателем для получения горячей воды.
Особенности конструкции насосов для подачи воды из колодца
Насосное оборудование с успехом заменило ведра, которыми еще не так давно вынуждены были пользоваться дачники, черпая воду из колодцев. Благодаря появлению доступных по цене бытовых насосов колодцы стали достойной альтернативой традиционному централизованному водоснабжению. Основными отличиями колодезных насосов от других моделей являются:
- Наличие в конструкции поплавкового выключателя, который выполняет следующие функции:
- защиту насосного агрегата от перехода в режим «сухого хода»;
- аварийного датчика уровня водяного зеркала;
- исполнительного элемента управления работой насоса.
- Установка на всасывающей части насоса входного фильтра с сеткой для очищения всасываемой воды от крупных мусорных частиц и защиты оборудования от засорения;
- Герметичность корпуса, защищающая внутреннее электрооборудование от попадания колодезной влаги.
Погружные и поверхностные колодезные насосы
В системах автономного водоснабжения индивидуальных застроек используются два вида насосов:
- Поверхностные насосы, устанавливаемые снаружи сруба колодца;
- Погружные агрегаты, погружаемые в колодце ниже уровня водяного зеркала.
Определяясь, какой насос выбрать для водоснабжения из колодца, исходят из глубины колодца.
1. Поверхностные насосы
Для сравнительно неглубоких колодцев предпочитают использовать поверхностные модели, зона действия которых – в пределах 6-8 метров, редко – до 9-10 метров. Для забора воды используется шланг с опущенным в воду свободным концом. Другой конец крепится к насосу, который устанавливается на некотором удалении от колодца. Для размещения поверхностного насоса необходимо выбирать место, защищенное от атмосферных осадков. Чаще всего насос поверхностного типа устанавливают непосредственно под крышей сруба колодца или сооружают водонепроницаемый защитный кожух. Поверхностные насосы дешевле погружных моделей, их обслуживание, профилактика и ремонт проще и удобнее за счет доступности размещенного на поверхности оборудования. Поверхностные типы используются преимущественно в летнее время для обеспечения водой дач с сезонным проживанием.
2. Погружные насосы
Агрегаты погружного типа опускают непосредственно в сруб колодца, присоединив к подающему шлангу и к крепежному тросу. Применяются для поставки колодезной воды с глубины более 8 метров. Конструктивно погружные аппараты сложнее поверхностных насосов, поскольку предназначены для подачи воды с глубины и создания ощутимого напора. Погружные насосы востребованы в системах водоснабжения дачных домов с круглогодичным проживанием. У них выше всасывающая способность и КПД, чем у поверхностных аналогов.
Технические характеристики колодезных насосов
К основным техническим характеристикам водяных насосов относятся два показателя:
- производительность насоса, указывающая объем воды, перекачиваемой насосом в единицу времени. Измеряется в л/мин или куб.м/час;
- напор, характеризующий высоту, на которую насос способен подать воду.
Оба показателя зависят от мощности насоса и давления, развиваемого насосом. Подготавливая комплекс мероприятий, как организовать водоснабжение из колодца, необходимо сопоставить технические характеристики насосного оборудования с потребностями в воде для бытовых нужд и полива с учетом количества и вида точек водоразбора, числа водопользователей, размеров участка и т.п. В таблице, приведенной ниже, приведены усредненные величины по расходу воды для бытовой сантехники и полива.
Расход воды для нашей сантехники (в кубических метрах в час или литрах в минуту):
| Мойка | 0,7 м3/ч | 1,2 л/м |
| Посудомоечная машина | 0,7 м3/ч | 1,2 л/м |
| Ванна | 1,1 м3/ч | 1,8 л/м |
| Умывальник | 0,4 м3/ч | 0,6 л/м |
| Биде | 0,4 м3/ч | 0,6 л/м |
| Унитаз | 0,4 м3/ч | 0,6 л/м |
| Стиральная машина | 0,7 м3/ч | 1,2 л/м |
| Душ | 0,7 м3/ч | 1,2 л/м |
| Гидрант для полива | 0,7 м3/ч | 1,2 л/м |
В среднем для бытовых нужд семьи из 4 человек можно обойтись насосом производительностью 3-5 куб.м/час, для полива потребуется насос производительностью 1 куб.м/час. Мощность колодезных насосов составляет от 200 до 2000 Вт.
Величина максимального напора должна обеспечивать беспрепятственную подачу воды к самым отдаленным точкам дачного участка и дачного дома. У колодезных насосов напор для водоснабжения дачи варьируется от 30 до 80 метров.
Это важно! Покупая насос, чтобы организовать водоснабжение на даче из колодца, необходимо учитывать параметры глубины всасывания и высоты подъема. От величины глубины всасывания зависит, на сколько метров можно погрузить шланг в колодец, а высота подъема покажет, на какое расстояние поверхностный насос сможет перемещать воду.
Насосные станции колодезных систем водообеспечения дачи
Применение поверхностного или погружного колодезного насоса осложняется перебоями в подаче воды из-за отключения электричества на участке или падения уровня воды в колодце. Для бесперебойной работы системы водоснабжения на даче используют насосные станции, выполняющие следующие функции:
- обеспечение в автоматическом режиме работы постоянного наличия воды в водопроводной сети дачи;
- контроль давления в системе и поддержание его оптимального уровня;
- дежурное и аварийное отключение насоса;
- предупреждение перегрева работающего насоса, защита от работы «в сухом режиме»;
- обеспечение водоснабжения при отсутствии электричества;
- защита приборов системы водоснабжения от перепадов давления.
Установить станцию водоснабжения от колодца к дачному дому необходимо в следующей комплектации:
насос погружного или поверхностного типа;- гидроаккумулятор, представляющий собой емкость объемом от 20 до 500 литров;
- обратный клапан;
- штуцер для подсоединения всех трубопроводов, шлангов и датчиков;
- реле давления для контроля уровня рабочего давления в системе;
- манометр для визуального контроля уровня давления.
Подача воды от колодца к дому
От колодца до наружной стены дома необходимо выкопать траншею глубиной, превышающей глубину промерзания грунта в данном регионе. В стене колодца проделывается отверстие, через которое будет подана труба с обратным клапаном на конце. В траншею укладывается пластиковая труба для подачи воды из колодца к дому.
После заведения трубы в помещение ее подсоединяют к управляющему реле давления, гидроаккумулятору и к коллектору внутренней разводки водопровода.
Заключение
Автономные системы водоснабжения дачи из колодцев способны обеспечить дачные дома водой в полном объеме, потребном для полива участка, санитарно-гигиенических потребностей и хозяйственных нужд, не уступая в комфорте пользования магистральному водоснабжению.


насос погружного или поверхностного типа;